Transmitters and receivers
can be remote controlled from numerous locations on a
ship. Provisions are made to start and stop, key, and
modulate transmitters. Receivers can be monitored,
and local control of audio level is provided.
The TBS
sets had their own dedicated system of remote controls, but
all the other transmitters could be patched to remote
operating positions for CW or remote radiophone units.
For example, inside the armored conning tower on the
MASSACHUSETTS there are three operating positions for CW, a
TBS remote, and a remote radiophone
unit.
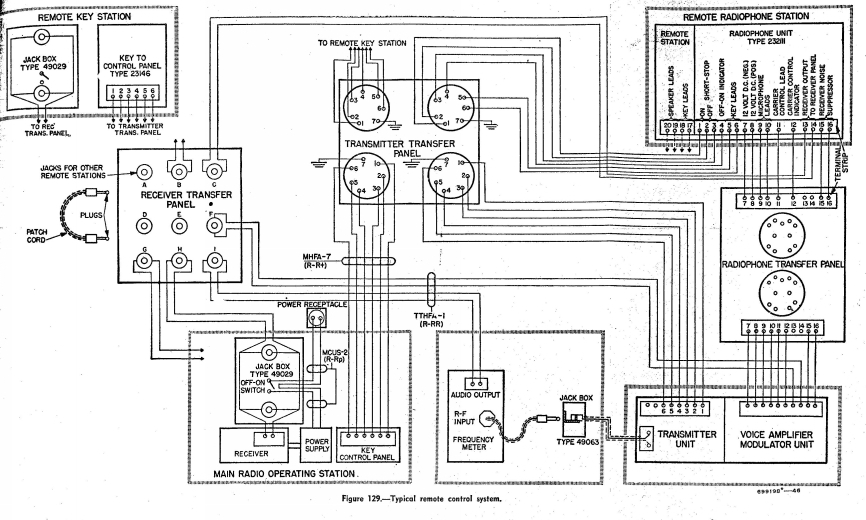
The
receive antenna patch panel allows antennas to be patched
between Radio I, II, and III, as well as signals from the
frequency meters. To tune a transmitter to the frequency
selected on the frequency meter, the signal from the master
oscillator is patched to the frequency meter. The
audio output from the frequency meter is patched to a jack on
the front panel of the transmitter, where the radioman can
hear the beat note between the meter and the master
oscillator.
To set
up a transmitter for remote CW use, only the Transmitter
Transfer patch needs to be used. For radiophone use,
both the Transmitter Transfer and Radiotelephone Transfer
patches must be made. The diagram pictured here shows
6-wire controls
(which use push-button switches). The
MASSACHUSETTS runs 4-wire controls with toggle
switches.
